首页· 产品信息 · ATS自动转换开关 ·MDS系列 · MDS 9系列自动转换开关
    产品信息/ PRODUCTS
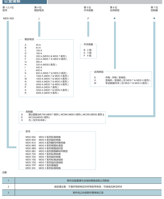
MDS 9系列自动转换开关
MDS 9系列自动转换开关

    产品选型

     

     

     

美登思电气有限公司 版权所有 陕ICP备15005035号